マルツTOP > APPLICATION LAB TOPページ > おすすめ技術記事アーカイブス > アクチュエータの駆動と閉ループ制御に電流DACを使う理由とその方法
アクチュエータの駆動と閉ループ制御に電流DACを使う理由とその方法
著者 Bill Schweber 氏
Digi-Keyの北米担当編集者 提供
2019-07-17
マルツ掲載日:2019-10-15
電子機器の利用が広がるにつれ、デジタルシステムをアナログ機器に接続して変化を生じさせるD/Aコンバータに対するニーズが高まっています。設計者は従来の電圧出力DACに慣れ親しんでいますが、多くのアプリケーションでは、低いインピーダンスの抵抗負荷、誘導負荷、無効負荷を制御する、数十~数百mAの正確で安定した高分解能の電流を送り出す電流出力DACを使う必要があります。
そうした負荷は電圧で駆動することもできますが、このようなトランスデューサには電流源を使用するか、電流源で駆動するほうが効率が高く正確です。とはいうものの、電流出力DACは電圧出力DACの代わりにそのまま使える単純な「ドロップイン」ではありません。
この記事では、なぜ電流出力DACが優れており必須のソリューションとなることが多いのか、その理由を簡単に見ていきます。続いて、Analog Devicesの6チャンネル、14ビットのAD5770Rと5チャンネル、16/12ビットのLTC2662という2種類のICを使い、電流出力DACの効果的な使い方を見ていきます。
DACとADC
DACは、A/Dコンバータ(ADC)と機能的に対応するコンポーネントですが、非常に異なる課題がいくつかあります。ADCの目的は、外部や内部からのノイズも含んだ未知のランダムな入力信号を連続的にデジタル化し、対応しているプロセッサにその結果を送ることです。このようなADCに対して、DACへの入力はプロセッサからの扱いやすく範囲の限定されたデジタルパターンで、信号対ノイズ比(SNR)の問題もありませんが、DAC出力には外部負荷の駆動という課題があり、これは電気的に困難な場合があります。
電流出力DACと電圧出力DAC
一部のトランスデューサや制御ループでは、正確に制御されたDACからの電流を必要とします。そのようなアプリケーションには、スピーカコイル、ソレノイド、モータ、開ループや閉ループの産業用、科学用、光学的なシステムにおける制御関連の装置、普通の抵抗型ヒータや高度な微調整可能レーザー、自動テスト機器(ATE)プローブシミュレーション、電池充電用の正確な電流、調光機能付きLEDなどがあります(図1)。

図1:電流出力DACは、ここにLT2662マルチチャンネルDACと共に示した、光増幅器を制御する光増幅器ノード、波長可変レーザー、レーザー温度安定化ヒータなどのアプリケーションに適しています。(画像提供:Analog Devices)
これらは、低インピーダンスの抵抗負荷、誘導負荷、磁気負荷であることがしばしばです。こうした負荷は電圧で駆動できますが、電圧と最終的な効果との関係が複雑になり、通常は非線形です。そのため、こうしたタイプのトランスデューサには、電流源を使う方が効率が高く正確です。
一般に設計者は、明確に定義された出力を得るために電流出力DACを使うことには、あまり馴染みがないかもしれません。従来の電圧出力DACを電流出力デバイスに変換する1つの方法は、電圧/電流(V/I)コンバータとして構成した出力オペアンプを追加することです(図2)。

図2:オペアンプ(左)やMOSFETによる出力昇圧付きオペアンプ(右)を使って電圧出力源を電流出力に変換することは可能です。しかし、真の電流源DACを基にした設計に比べると、結果的に実装上不都合であったり、技術的に不十分であったりする場合があります。(画像提供:Analog Devices)
しかし、これを行うにはBOMとプリント基板にさらに能動部品や受動部品が必要になり、かつオペアンプが優れた電流ソース/シンク機能を備えているか、そうでなければMOSFETで昇圧する必要があります。また、受動部品と共に、独立した仕様の能動部品をさらに多く使用するため、出力および温度の全範囲にわたるデジタル入力/電流出力の伝達関数の誤差バジェットを求めることは、なおさら困難です。
問題点への対処
電流出力、電圧出力のどちらでも、大部分のDACでは分解能とアップデートレートが最初から規定されています。一般的に、電流出力DACは信号処理/解析や波形生成には使われません。また、それらの典型的な負荷は、電気力学的性質および熱的性質により、変化が比較的ゆるやかであるのが通常です。そのため、これらのDACの分解能は、アップデートレートが毎秒数十~数百キロサンプル(KS/s)の場合、12~16ビットです。
それでも電流出力DACを選択ないし使用する場合、以下のような重要事項を意識し(電圧出力DACでは問題にならない場合もある)、これに対処する必要があります。
1.コンプライアンス電圧とドロップアウト電圧
2.電流駆動範囲および分解能(および両方の向上)
3.パワーオンリセット(POR)などの過渡条件と出力異常
4.DACデータおよび出力の完全性、精度
5.熱放散
2.電流駆動範囲および分解能(および両方の向上)
3.パワーオンリセット(POR)などの過渡条件と出力異常
4.DACデータおよび出力の完全性、精度
5.熱放散
熱放散
このような設計上の問題について、AD5770RとLTC2662の場合を詳しく見ていきましょう。
1.コンプライアンス電圧とドロップアウト電圧
線形性や精度に関する通常のDAC仕様に加えて、電流出力DACには、電圧出力DACにはない2つのパラメータ、つまり、コンプライアンス電圧とドロップアウト電圧があります。
コンプライアンス電圧とは、電流源が必要な電流を発生させようとするとき(これは基本的かつ不可欠な状況)に達する最大電圧です。電流源は、負荷両端の電圧が設計限界内にある限り、負荷に対して電流供給できます。しかし、負荷両端にかかる必要電圧を印加せずに電流を送り込むことはできません。電流源は出力電圧を調整して必要な電流を負荷に供給します。
たとえば、10mAを1kΩの負荷に供給するには、最低でも10Vのコンプライアンス電圧が必要です。電圧降下がコンプライアンス電圧を超えると、DACはその電流を供給できなくなります。これは、電圧源の場合に、負荷の引き込む電流が供給電流定格を超えると電圧源が公称電源電圧を供給できないことに相当する状況です。
10個のLED(電流20mA時の電圧降下がそれぞれ1.5V)からなる直列ストリングを駆動するDAC(または任意の電流源)を考えてみましょう。電流源が15V DC(プラスいくらかのヘッドルーム)でこの20mAを供給できない場合、これよりも低い電圧時には容易に供給できても、この電流を送り込むことはできなくなるのです。電流出力DACでは、DAC出力段の供給レールに近いコンプライアンス電圧によってDACレンジが最大化します。
コンプライアンス電圧に関して、なぜこんな説明をするのかと思うでしょう。これは、(V = IRから導かれる)基本的なことであるにも関わらず、電圧源しか扱ったことのない初心者のエンジニアがよく見落とす問題なのです。なんといっても、エンジニアが12V電源が必要だと言われたときに、最初にする質問は「どれだけの電流で?」です。しかし、「コンプライアンス電圧はいくらか」という電流源についての質問は、聞かれないままのことが多いです。
電流出力DACのコンプライアンスは、DAC自体の供給レールによって制限されません。たとえば、マルチチャンネルのLTC2662の場合、各チャンネルに固有の供給ピンがあり、全体の消費電力を最小化しながら各チャンネルのコンプライアンスを負荷のニーズにマッチングさせることができます。
電流出力DACには、ドロップアウト電圧制限もあります。これは、出力安定化を維持するためDACに必要な最小の電圧降下です。これは負荷電流の関数です。ドロップアウト電圧が低いほど、DACが機能を果たせる範囲が広くなります。5チャンネルのLTC2662は、200mA時に1Vのドロップアウトが保証された高コンプライアンス電流源出力を特長としています(図3)。

図3:LTC2662のドロップアウト電圧は、その全供給範囲にわたって1V未満であり、全供給電流値において十分な動作ヘッドルームを確保しています。(画像提供:Analog Devices)
2.電流駆動範囲および分解能(および両方の向上)
電流出力DACには、出力駆動容量が最大数百mAにおよぶものがあります。電流出力DACは、一般に電流のシンクではなくソースとして設計されていることに注意してください。しかし、電流のシンクが必要な場合には、それができるチャンネルを備えています(確認が必要な他の制限もあります)。
マルチチャンネル、マルチレンジのDACには2つの特質があります。出力を足し合わせて、より大きな電流を作り出せることと、各チャンネルの分解能をアプリケーションに対して最適にマッチングできることです。この方法により、DACのダイナミックレンジの一部だけを使用して無駄にするのではなく、有効分解能を最大化できます。
これは、入力信号をADCの入力幅まで拡大するためにADCの入力部分にプログラム可能ゲインアンプ(PGA)を使うのに似ています。0~25mA駆動に電流出力DACで14ビット、100mAレンジを使うと、有効分解能は12ビットのみで2ビットが無駄になってしまいます。
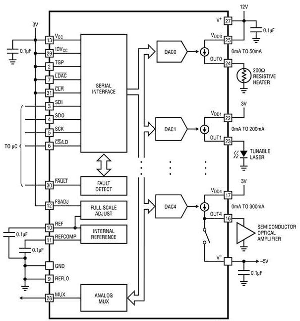
この理由で、AD5770RやLTC2662では、その複数の出力に異なるスパンを提供しています。たとえば、AD5770Rは5つの14ビット電流源チャンネルと1つの14ビットソース/シンクチャンネルを備えています(図4)。

図4:Analog DevicesのAD5770Rは、内蔵リファレンスとシリアルペリフェラルインターフェース(SPI)を含む多くの特長と機能を備えた6チャンネルの14ビット電流出力DACです。(画像提供:Analog Devices)
チャンネルは、以下のように配置されています。
チャンネル0:0~300mA、−60~+300mA、−60~0mA
チャンネル1:0~140mA、0~250mA
チャンネル2:0~55mA、0~150mA
チャンネル3、チャンネル4、チャンネル5:0~45mA、0~100mA
この配置には、以下のような複数の目的にかなう種々の駆動上の利点があります。
チャンネル1:0~140mA、0~250mA
チャンネル2:0~55mA、0~150mA
チャンネル3、チャンネル4、チャンネル5:0~45mA、0~100mA
この配置には、以下のような複数の目的にかなう種々の駆動上の利点があります。
・最大駆動電流を容易に増やすことができる。
・分解能を同じに維持したまま最大出力範囲を小さくすれば、より小さく精密なmA/ステップのサイズ値が得られる。
・出力の組み合わせによって分解能の粗密を選択できる。
・分解能を同じに維持したまま最大出力範囲を小さくすれば、より小さく精密なmA/ステップのサイズ値が得られる。
・出力の組み合わせによって分解能の粗密を選択できる。
最初の項目に関する限り、このような電流源は単純に並列化できます。たとえば、AD5770Rのチャンネル1(250mA)とチャンネル2(150mA)を足し合わせると合計で400mAの駆動力が得られます(図5)。もちろん、設計者が無視できない注意点もあります。コンプライアンス電圧はデータシートに記載された範囲内である必要があります。また、出力電圧もデータシート記載の絶対最大定格内に維持しなければなりません。

図5:このようなDACでは出力を並列接続できるため、より大きな電流を容易に供給できます。この例では、250mA電流源と150mA電流源により最大400mAの完全かつ容易に制御可能な電流を供給します。(画像提供:Analog Devices)
同様に、5チャンネルのLTC2662には、チャンネルごとにプログラム可能で、最大300mA、200mA、100mA、50mA、25mA、12.5mA、6.25mA、3.125mAというフルスケール出力の8つの電流範囲があります。これらをすべてを組み合わせて1.5Aの最大電流を供給できます。
出力の並列化は、必要な公称出力値付近の全体的分解能を粗密の設定により向上させる簡単な方法でもあります(上に列挙した3つ目で最後の項目)。範囲の広い出力1つと範囲の狭いもう1つの出力を並列して使うことで、前者のチャンネルは低分解能のものとして働き、後者のチャンネルは高分解能のものとして働き、その結果、(5チャンネルの内の2つを使用する代わりに)各チャンネルの定格である12/16ビットよりも高い分解能が得られます。
3.パワーオンリセット(POR)などの過渡条件と出力異常
多くのアプリケーションにおいて、パワーオン時のDAC出力(パワーオンリセットまたはPORと呼ばれる)は、プロセッサ(およびそのソフトウェア)がDACを瞬時に初期化できないため、懸念事項となります。プロセッサのコードがDACの初期化を優先事項にしていても、複数のDC電源レールを持っているプロセッサは、はるかにシンプルなDACよりも起動に長い時間を要します。
このプロセッサとDACの起動タイミングの差によって、許容不可能なDAC出力が発生する恐れがあります(たとえば、DACが動きのあるものを制御している場合など)。したがって、POR時にこのDACチャンネルが既知の状態になっていることが重要です。
この理由から、LTC2662の出力はパワーアップ時に高インピーダンス状態にリセットし、システムの初期化を一貫性のある再現可能なものにしています。AD5770Rには、ハードウェアタイマまたはリセットロックアウトで駆動できる非同期RESETピンがあります。このピンを最低10ナノ秒間、ロジックLOWにアサートするとすべてのレジスタがデフォルト値にリセットされます。
出力遷移異常も懸念事項になる場合があります。DACに読み込まれつつある新しいコードパターンの新しいビット間にタイミングスキューがあると、DACは古い設定と新しい設定の間の遷移期に誤った出力をします。PORの場合と同様に、これも許容不可能です。これを防止するため、LT2662とAD5770は共にDACに読み込まれるバッファデータを二重化します。
DAC出力を変化させることなく、1つまたは複数のチャンネルの全データビットをそれぞれの入力レジスタに書き込むことができます。次に、このデバイスに発行される単一の「load DAC」コマンドが入力レジスタの内容をDACレジスタに転送し、異常なくDAC出力をアップデートします。
4.DACデータおよび出力の完全性、精度
このようなDACの多くは、動きのある機械要素を含んだアプリケーションで使われるため、DACの性能を検証することが必要な場合があります。その場合、DACのデジタルデータとその実際の電流出力値の両方に注意を払う必要があります。
AD5770RやLTC2662などの高度なDACは、この完全性の問題に対して複数の解決策を用意しています。具体的には、データのリードバック、内部巡回冗長検査(CRC)に基づいたデータ完全性の確認、間接出力電流測定です。最初の2つは、DACに送られたデータと格納されたデータの確認を行い、3つ目はDACによって生成された電流を監視します。
基本的なデータリードバックにはプロセッサの動作が必要であり、ソフトウェアがリードバックを開始してその値と送られた元の値を比較する必要があるため、CPU読み込みが発生します。しかし、AD5770Rに組み込まれているCRC機能の場合は、余分な負担がありません。AD5770Rは、内蔵データレジスタに対して周期的にバックグラウンドでCRC処理を実行し、メモリビットが壊れていないことを確認します。データエラーを検出すると、ステータスレジスタのフラグアラームビットをセットします。
DACの処理の信頼性を保証する最終的なテストは、その出力電流とコンプライアンス電圧値を測定することです。AD5770RとLTC2662はどちらも、これらの値を表す多重化電圧によってパラメータをユーザーが監視できる診断機能を備えています。外部ADCで測定できるように、どの電圧をマルチプレクサ出力に向けるかをユーザーが選択できます。
AD5770Rの場合、この電流監視はフルスケール出力範囲の10%以内までの精度があります。これは大きな誤差や故障を発見するのに十分な精度です。出力監視により高い精度が必要な場合は、測定値を較正できます。
DAC出力の絶対精度は、主として基準電源の性能、および内部の精度レジスタに依存します。AD5770Rは最大温度係数が15ppm/℃の1.25V基準電源を内蔵しています。LTC2662の1.25V基準電源の温度係数は10ppm/℃です。これらのDACの内蔵基準電源は(外部バッファの追加により)外部利用も可能であるため、その高精度な性能を活用してシステム全体の目標確度を容易に達成することができます。
それぞれ10ppm/℃と15ppm/℃の仕様を持った内部基準電源は、ほとんどの状況において十二分の性能でしょう。しかし、これらのDACの広い動作温度範囲(AD5770Rは−40~+105℃、LTC2662は−40~125℃)を持った基準電圧の温度関係の仕様は、一部の状況には過度なものかもしれません。
どちらのDACも外部リファレンスを使えることと、このリファレンス用の内部バッファを提供することによって解決策を用意しています。さらに小さい温度係数が求められる場合は、LTC6655(温度係数が2ppm/℃)などの低ドリフト基準電源が代わりになります。このような高性能外部リファレンスの使用は容易なことではありません。基板レイアウト、機械的応力、製造はんだ付け温度プロファイル、仕様性能を簡単に損なう恐れのあるその他の繊細な事柄に格別の注意が必要です。
5.熱放散
このようなDACは、制御された電流という形で負荷に電力を送っていることを常に心に留めておく必要があります。したがって、ICの消費電力および自己発熱は、内部のダイが最高許容温度を超えないようにするために解析しなければならない問題です。ほとんどの場合、ICはんだボールを熱コンジットとして使用した、プリント基板からのヒートシンキングが必要になります。
熱解析では、まずチャンネル当たりのピーク、平均電流供給および関連する消費電力を解析します。次は、ICから基板への経路と基板の放熱容量(層数、利用可能銅面積、同一のヒートシンクエリアを使用する他のコンポーネント)のモデリングです。AD5770R(2.9V~5.5Vの単一電源で動作)のデータシートには、複数の出力が指定電流を提供している場合に、ある周囲温度でどれだけの電力を消費するかを示す計算例が掲載されています。設計者はこれを手引きとして個別の状況の初期解析を行うことができます。
不必要な消費を制限するため、LTC2662は各出力チャンネル用に別個の電源ピンを備えています。各チャンネルには、2.85V~33Vの間のソースから独自に電力供給することができるため、各チャンネルの消費電力と幅広い負荷に対するコンプライアンスヘッドルームを微調整できます。
組み立て
AD5770RやLTC2662などのマルチチャンネル電流出力DACは、概念のシンプルさにも関わらず、範囲設定、データ読み込み、リードバック、フラグビットなどの基本機能の制御用に多数のレジスタを備えています。また、SPIバスおよびDAC出力に必要な接続以外にも多数の物理接続を備えています。
そのため、LTC2662用DC2629A-Aなどの評価ボードおよび関連ソフトウェアを使うと、時間を節約し労力を最小限に抑えながら、現実の使用条件におけるDACの性能評価も簡単に行うことができます(図6)。

図6:LTC2662電流源DAC用DC2629A-Aなどのデモ回路付き評価ボードは接続をシンプルにし、マルチチャンネル電流出力DACの多くの機能および特長をすぐに利用することができます。(画像提供:Analog Devices)
16ビットのLTC2662用に設計されたこのボードを使用すると、DACへの接続や外部基準電源の使用といったオプション機能の評価が簡単にできます。このデモ回路は、USBケーブルを使ってユーザーのコンピュータに接続します。
用意されているソフトウェアは、DACを動作させるGUI式制御パネルを備えており、DACのすべての特長および機能を容易に利用することができます(図7)。

図7:USB接続したコンピュータで評価ソフトウェアやGUIを使用すると、LTC2662 DACの多くのレジスタやオプションを設定して動作させる(デザインインするために不可欠な作業)のに便利です。(画像提供:Analog Devices)
まとめ
電流出力DACは、電圧出力DACほど広く知られてはいませんが、多くの現実世界のアプリケーションや負荷には不可欠です。このようなDAC(Analog Devices AD5770RやLTC2662など、特に高出力電流、マルチチャンネルのデバイス)は多くの特長とユーザー設定項目を備えており、ターゲットアプリケーションでの適合度と性能を最適化することができます。これらのDACとその特性を理解すれば、その能力と機能の恩恵を受けられるのです。
免責条項:このウェブサイト上で、さまざまな著者および/またはフォーラム参加者によって表明された意見、信念や視点は、Digi-Key Electronicsの意見、信念および視点またはDigi-Key Electronicsの公式な方針を必ずしも反映するものではありません。
免責条項:このウェブサイト上で、さまざまな著者および/またはフォーラム参加者によって表明された意見、信念や視点は、Digi-Key Electronicsの意見、信念および視点またはDigi-Key Electronicsの公式な方針を必ずしも反映するものではありません。
このページのコンテンツはDigi-Key社より提供されています。
英文でのオリジナルのコンテンツはDigi-Keyサイトでご確認いただけます。
Digi-Key社の全製品は 1個からマルツオンラインで購入できます

ODM、OEM、EMSで定期購入や量産をご検討のお客様へ【価格交渉OK】
毎月一定額をご購入予定のお客様や量産部品としてご検討されているお客様には、マルツ特別価格にてDigi-Key社製品を供給いたします。
条件に応じて、マルツオンライン表示価格よりもお安い価格をご提示できる場合がございます。
是非一度、マルツエレックにお見積もりをご用命ください。





