環境発電マイクロコントローラでIoT電池の交換を不要に
著者 Stephen Evanczuk 氏
Digi-Keyの北米担当編集者 提供
2021-02-16
マルツ掲載日:2021-06-21
IoTデバイスの設計者は、民生用、商用、産業用アプリケーションのダウンタイムを最小限に抑えるために、IoTデバイスに電力を供給する優れた方法を常に探し求めています。
1次電池は常に監視しておく必要があり、さらに交換されたときには重大な廃棄問題が発生します。充電式電池は廃棄問題に対処できますが、デバイスを取り外して、充電、再装着が必要です。
従来のアプローチの限界から、周囲のエネルギーを利用してデバイスに電力を供給する環境発電技術への関心が高まっています。設計者にとっての問題は、エネルギーの収穫と電池の充電に必要な回路が、設計の複雑さ、サイズ、コストを大幅に増加させる可能性があることです。
この記事では、IoTアプリケーションでの環境発電の使用について簡単に説明し、設計者が直面する課題のいくつかを概説します。次に、環境発電と電池の充電管理回路をマイクロコントローラ(MCU)に集積することで、これらの課題を克服するアプローチを紹介します。Renesasのデバイスソリューションと関連評価ボードを例に、このアプローチを適用してIoTデバイスで電池交換を不要にする方法を紹介します。
IoTに環境発電を使用する理由
環境発電は、低電力ワイヤレスセンサシステムなどのIoTアプリケーションにとって魅力的なソリューションです。メンテナンスをほとんど/全く必要としない完全にワイヤフリーのデバイスの展開を可能にします。一般的に、これらのデバイスは、ピーク時の電力需要を満たすために、充電式電池やスーパーキャパシタを必要とします。
原理的には、周囲のエネルギーを収穫することで、システムは小さなエネルギー貯蔵装置を採用し、耐用年数を延ばすことができます。また、環境発電機能が設計の部品数にほとんど影響を与えない限り、結果として得られるIoT設計は、小さなパッケージに収まる可能性があります。しかし、実際には、環境発電を実装するためにコンポーネントを追加する必要があるため、結果として設計フットプリントを削減するのが困難になります。
問題は、環境発電による電源は通常、周囲のエネルギーを収穫し、充電式電池やスーパーキャパシタなどのエネルギー貯蔵デバイスの適切な充電管理を確保するために、別個のデバイスを必要とすることです。
MCUやセンサ、無線周波数(RF)トランシーバで構成される、すでに最小限のワイヤレスシステム設計に、この付加機能を追加することで、部品点数の少ないシンプルな設計を比較的複雑なものに変えることができます(図1)。
図1:IoTデバイスで環境発電を使用することで、ユーザーは電池のメンテナンスの課題から解放されます。しかし、追加された要件は、一般的にデバイスの大型化、設計の複雑化、コストの増加をもたらしています。これらはすべて、未接続のIoT設計の要件に反しています。(画像提供:Renesas)
IoT設計に向けたコンポーネントの最小化
これまでに、環境発電に必要な様々なコンポーネントの多くが、専用モジュールや電源管理集積回路(PMIC)に集積されてきました。これらのデバイスには、Analog DevicesのLTC3105 /LTC3107、Cypress SemiconductorのS6AE101A、Matrix IndustriesのMCRY12-125Q-42DIT、その他多くのデバイスがあります。
このようなデバイスは、太陽電池、熱電発電機(TEG)、圧電振動トランスデューサ、または他のエネルギー源から安定化された電圧レールを提供します。そのため、基本的なIoTハードウェア設計向けの完全な環境発電電源として機能することができます。それでも、設計者は、アプリケーションの要件を満たし、競争上の優位性を維持または達成するために、限界を押し上げる必要があります。
RenesasのRE01 MCUファミリは、これらの目標を達成するのに役立ちます。この製品は、デバイスに環境発電コントローラ(EHC)を内蔵しており、統合アプローチをさらに強化しています。実際、RE01 MCUは、内蔵のEHCを使用して、デバイスの残りの部分にシステム電源を供給しながら、2次電池を充電することができます。
RE01は単なる環境発電デバイスではありません。RE01は、64MHz Arm Cortex-M0+コア搭載のEHC、オンチップフラッシュ、トラステッドセキュアIP(TSIP)ブロック、14ビットA/Dコンバータ(ADC)、タイマ、複数のペリフェラルインターフェースを内蔵しています(図2)。
図2:電池駆動デバイスの設計を簡素化するために作成されたRenesasのRE01マイクロコントローラファミリは、完全な環境発電コントローラを、低電力のArm Cortex-M0+プロセッサコア、オンチップフラッシュ、複数のペリフェラルとインターフェースと組み合わせています。(画像提供:Renesas)
電池駆動のIoTデバイスの実装を簡素化するように設計されたRE01は、関連するペリフェラル機能の包括的なセットを統合しています。このデバイスには、センサを統合するためのADCとシリアルインターフェースとともに、最大3つのモータを駆動できるモータドライバ制御回路(図2の「MTDV」ブロック)、3つの外部発光ダイオード(LED)を駆動できる定電流源、低速パルス発生器(LPG)が含まれています。
ディスプレイ出力用に、RE01 MCUは、2次元(2D)画像処理のグラフィックアクセラレータと、メモリインピクセル(MIP)液晶ディスプレイ(LCD)コントローラを内蔵しています。リアルタイム制御要件向けに、このMCUはウォッチドッグタイマ、リアルタイムクロック(RTC)、クロック精度を維持するクロック補正回路(CCC)も内蔵しています。
ソフトウェアコードやデータについては、RE01ファミリでは、デバイスの上記の機能をフラッシュと組み合わせています。たとえば、R7F0E015D2CFP(RE01 1500KB)は1500Kバイトのフラッシュと機能を組み合わせ、R7F0E01182CFM(RE01 256KB)は256Kバイトのフラッシュと機能を組み合わせています。
その機能性とともに、RE01 MCUは、性能と消費電力の最適な組み合わせを実現する多くのオプションを提供します。このMCUは、消費電力を最小限に抑える複数の動作モードで動作することができます。これは、低リーク電流モードで最大64MHzのレートから最小32.768kHzに動作周波数を下げることで達成されます。
通常の動作モードの中間周波数は32MHzと2MHzです。R7F0E015D2CFP RE01 1500KBは、通常の動作では1.62Vでわずか35µA/MHzのアクティブ電流消費を実現します。また、1.62Vでスタンバイモードではわずか500nAの電流しか消費しません。その14ビットADCの消費電流はわずか4µAです。フラッシュプログラミングの書き換えには約0.6mAだけで済みます。
これらの正常な動作の電源を提供するために、RE01 MCUのEHCは、環境発電と電池管理の実装を容易にするように設計された機能の広範なセットを内蔵しています。
内蔵の環境発電コントローラで設計を簡素化
内蔵のEHCにより、RE01 MCUは環境発電の実装を容易にします。開発者は、太陽電池、TEG、振動トランスデューサなどの発電素子をMCUのVSC_VCCとVSC_GNDピンに直接接続するだけで済みます。
十分な周囲エネルギーが利用可能な場合、EHCはMCUの出力ピンを駆動して2次電池(VBAT_EHC)、ストレージコンデンサ(VCC_SU)、その他の外部デバイスを充電することができます(図3)。
図3:Renesas RE01 MCUの内蔵の環境発電コントローラにより、開発者は環境発電を素早く活用することができます。(画像提供:Renesas)
設計がシンプルな理由は、図4に示すように、RE01 MCU内に含まれる機能ブロックのフルセットにあります。
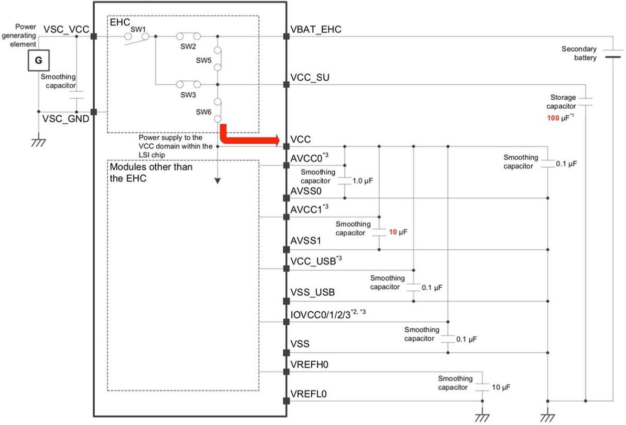
図4:Renesas RE01 MCUの内蔵の環境発電コントローラには、電圧出力を生成する発電素子を利用するのに必要なすべての機能が含まれています。(画像提供:Renesas)
EHCは、その機能ブロックに加えて、電力供給を調整するために、いくつかの電圧監視回路と複数のステータスおよび制御レジスタを提供します。たとえば、発電素子ステータスフラグ(ENOUT)は、その素子が電流を生成しているかどうかを示します。
逆に、充電ターゲット監視フラグ(CMPOUT)は、2次電池に充電電圧が印加されているか、ストレージコンデンサに充電電圧が印加されているかを示します。これらの各機能は、EHCが起動、通常操作、電池消耗に関連する動作状態を進行するときに役割を果たします(図5)。
図5:Renesas RE01 MCUの内蔵の環境発電コントローラは、内部電圧モニタ、ステータスフラグ、レジスタを使用して、初期充電から消耗までの全充電シーケンスをサポートしています。(画像提供:Renesas)
発電素子がMCUに接続されると、EHCは初期充電期間に入ります。ここで、EHCは電力がVCC_SUに流れることを可能にし、VCC_SUの電圧レベルが特定の閾値電圧レベルVCC_SU_Hを超えるまでストレージコンデンサを充電します。
この時点で、EHCはストレージコンデンサを使用してシステムドメインVCCへの電力供給を開始します。VCCがパワーオン閾値電圧(VPOR)を超えると、パワーオンリセット信号はハイになり、デバイスをリセットから解除すると同時にENOUTをハイにして、発電素子がアクティブであることを示します。
パワーオンリセットが解除された後、EHCのVBAT_EHC充電制御レジスタVBATCTLが11bに設定され、デバイスは2次電池の充電を開始することができます。実際、この間、EHCは2次電池とストレージコンデンサの間で充電プロセスを交互に行い、電池が充電されている間、VCCへの電力供給を維持します。
ストレージコンデンサの電圧が下限閾値電圧レベルVCC_SU_Lを下回ると、EHCは上限閾値VCC_SU_Hに達するまで電力をVCC_SUに切り替えます。その後、2次電池の充電を再開します。このプロセスは、VBAT_EHCの蓄電池電圧がVBAT閾値であるVBAT_CHGに達するまで継続されます(図6)。
図6:Renesas RE01 MCUの内蔵の環境発電コントローラ(EHC)がデバイスの電池の充電を開始した後も、EHCはストレージコンデンサの充電を維持し続けます。ストレージコンデンサは、電池が完全に充電されるまでVCCシステムに電力を供給します。(画像提供:Renesas)
電池充電後、QUICKMODEビットがセットされ、EHCは定常動作状態になります。この状態では、EHCは、発電素子から電池への充電を継続すると同時に、電池からVCCドメインへの電力供給を行います。
周囲のエネルギーが低下し、発電素子の電力供給が停止した場合、EHCは電池からのVCCへの電力供給を継続します。最終的に内部電圧モニタはVBAT_EHCがあらかじめ設定された閾値Vdet1を下回ったことを検出し、QUICKMODEビットはゼロにリセットされます。
このビットがセットされると、VCCドメインへの電源が遮断され、EHCレジスタが初期化されます。VCCがVPORよりさらに低下すると、デバイスはパワーオンリセット信号をリセットします。動作を再開するには、周囲のエネルギーが十分なレベルまで上昇した後、デバイスは初期充電シーケンスを実行する必要があります。
評価キットはラピッドプロトタイピングを支援
RE01の内蔵のEHCは、追加のコンポーネントを必要としませんが、その機能を利用するためには、開発者はデバイスを構成し、上記の所定の操作を実行する必要があります。開発者がRE01ファミリを使用して迅速にプロトタイピングやカスタム開発を行えるように、RE01 1500KB用のRTK70E015DS00000BEとRE01 256KB用のRTK70E0118S00000BJをRenesasは提供しています。
これらの評価キットはすぐに使用できます。実際、RE01 1500KBキットは、RE01 1500KB MCUボード(図7)、LCD拡張ボード、ソーラーパネル、USBケーブルを含むターンキー開発プラットフォームを提供しています。
RE01 MCUとともに、開発ボードには、ストレージスーパーキャパシタ、外部充電式電池用コネクタ、スイッチ、LED、オンボードデバッガ、Arduino Unoヘッダを含む複数のインターフェースコネクタが含まれています。
図7:RenesasのRE01 1500KB評価キットには、オンボードデバッガを搭載したRE01 1500KB MCUボードと、評価、プロトタイピング、カスタム開発を支援するように設計された複数のインターフェースオプションが含まれています。(画像提供:Renesas)
Renesasは、評価キットで提供されるハードウェア開発プラットフォームに加えて、ソフトウェアパッケージの包括的なセットを提供しています。このセットは、IAR SystemsのEmbedded Workbench統合開発環境(IDE)や、Renesas独自のe2 Studio IDEで動作するように設計されています。
このソフトウェアは、ArmのCortex Microcontroller Software Interface Standard(CMSIS)ドライバパッケージをベースに構築されており、Armベースのプロセッサのコード開発者にはお馴染みのソフトウェア構造を使用しています。
おそらく最も重要なのは、Renesasのソフトウェアパッケージのサンプルルーチンが、カスタムソフトウェア開発向けの実行可能なテンプレートを提供していることでしょう。たとえば、図5に示されたEHC動作シーケンスの実施には、初期充電および2次電池充電などの主要な段階の間の消費電力を最小化するために一連の初期化手順が必要です。
サンプルソフトウェアに付属の起動ルーチンでは、これらの初期化とセットアップの各手順を実演しています。さらに、Renesasは、この起動ルーチンを使用して、必要に応じてパラメータを変更し、独自のソフトウェアコードを起動シーケンスに挿入するための明確なパスを開発者に提供しています(図8)。
図8:Renesasのソフトウェアディストリビューションには、RE01 MCUの環境発電機能を起動するためのサンプルコードが含まれています。このサンプルコードは、必要な各ステップを示し、開発者がパラメータをどこで変更できるか、または独自のソフトウェアコードをどこで挿入できるかを示しています。(画像提供:Renesas)
Renesasの評価キットと関連ソフトウェアパッケージを使用することで、開発者はRE01 MCUの異なる動作モードを素早く探索し、環境発電方法を評価することができます。その後、この環境は、独自のアプリケーションやカスタム開発を迅速にプロトタイピングするための効果的なプラットフォームを提供します。
まとめ
環境発電は、IoTデバイスなどの低電力システムで電池サイズを縮小し、電池寿命を延ばすための効果的なソリューションを提供していますが、このアプローチは、全体の設計サイズ、複雑さ、コストを大幅に増加させる可能性があります。より統合的なアプローチが求められています。
複数の機能ブロックとペリフェラルを備えたRenesasのMCUファミリは、環境発電システムの設計を合理化し、簡素化する完全なオンチップ環境発電サブシステムを内蔵しています。開発者は、関連する開発ボードやソフトウェアと連携して、小型で低コストのデバイスを使用して環境発電の利点を最大限に活用できるカスタム設計を迅速に評価、プロトタイピング、構築することができます。
免責条項:このウェブサイト上で、さまざまな著者および/またはフォーラム参加者によって表明された意見、信念や視点は、Digi-Key Electronicsの意見、信念および視点またはDigi-Key Electronicsの公式な方針を必ずしも反映するものではありません。
このページのコンテンツはDigi-Key社より提供されています。
英文でのオリジナルのコンテンツはDigi-Keyサイトでご確認いただけます。
Digi-Key社の全製品は 1個からマルツオンラインで購入できます

ODM、OEM、EMSで定期購入や量産をご検討のお客様へ【価格交渉OK】
毎月一定額をご購入予定のお客様や量産部品としてご検討されているお客様には、マルツ特別価格にてDigi-Key社製品を供給いたします。
条件に応じて、マルツオンライン表示価格よりもお安い価格をご提示できる場合がございます。
是非一度、マルツエレックにお見積もりをご用命ください。





